Volvo 240 & 260, 340 & 360 samt 440, 460 & 480 relaterade ämnen OBS! vid motorproblem försök att ange vad du har för motor i bilen...

Moderator: Moderatorer

av Nisse1337
#1567706
Som sagt då felkodsläsaren i min 240 lyser svagt konstant

Direkt när man vrider på tändningen så blinkar den till sen lyser så svagt att man knapt ser det

För övrigt det som är bytt är spjällhus + givare tändkablar vevaxel givare lambdasond 3 gånger med olika resultat varje gång inget bra tempsensor till styrenhet utan resultat tomgångsventil utan resultat den är bara dum rycker fram och är jätte trött ibland inga startproblem däremot startar direkt går bara förfärligt jag vet ej vad jag ska ta mej till längre
av Rödsorken
#1567723
Jag tänkte "bränsletryck" på din beskrivning. Glapp till (eller inuti) pumpreläet där bakom handskfacket är ju en ganska känd B230-grej...
Våra gamla bilar är stabila och lättmekade, men elfel - kontaktproblem - är en sjuka som kommer med åren utan vi kan göra så mycket åt det.
Användarvisningsbild
av lennarte
#1567726
Om lampan lyser svagt (svagare än andra) kan det vara jordfel i läsaren, boxen, generatorn eller instrumentet. Är där felkod lyser den lika starkt som dom andra varningslamporna.
av Nisse1337
#1567749
Den lyser bara svagt motorn startar och kan köra men hög och svajjig tomgång och de att den rycker så förfärligt ibland orkar den knappt ta sej iväg tvärdum kan man kalla det och jag kan ju ej läsa några felkoder jag har hört något om "felsäkert läge" vad är det för något

Jag bytte bränslefilter nu innan jul men det gjorde nog ingen skillnad

Jag undrar ju ifall någon har haft liknande fel någon gång? Är det bättre att bara byta hela elsystemet eller försöka laga?
av Nisse1337
#1567805
lennarte skrev:Felkoder kan du alltid kolla, 1-1-1 blink säger inga felkoder. Då vet du att den fungerar.
Det är just det lampan i läsaren lyser svagt bara blinkar inte eller något oavsett i 2an eller 6an
Användarvisningsbild
av lennarte
#1567825
Ok, jag trodde du menade lampan i instrumentet.
Det kan vara jordfel, ström till diagnostik boxen kommer från tändlåset till 4 på boxen och 8 jordas på 31 skenan i elcentralen (på 740). Hål 2 och 6 jordas i respektive box där signalerna (oftast) jordas på insuget i 2 av skruvarna som håller bränsle röret.
av Nisse1337
#1568029
Det visar sej vara något lurigt med bränslepumpen i tanken
Jag bytte bränslepumps relä och då gick säkring nmr 4 har ej felsökt något mer ännu pga kylan

Angåande felkodsläsaren så verkar alla kablar gå dit de ska utan avbrott får väl se om jag får tid över i veckan och ta in bilen till jobbet o felsöka vidare
Tackar för svar :-)
Användarvisningsbild
av lennarte
#1568042
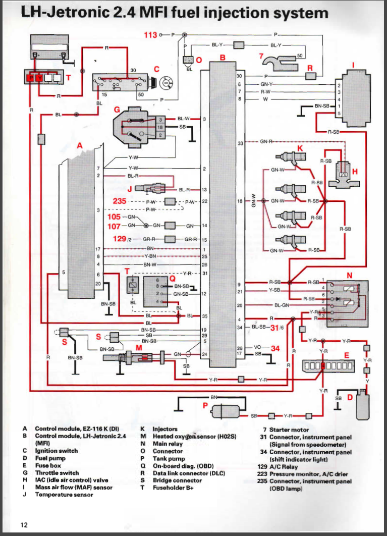
Felkodslampa och felkoder berör inte bränslesidan eller tändnings sidan. Den larmar bara på fel i avgasreningssystemet. Vilket kan bero på många olika saker, men inte att t.ex dålig pump i tanken. Säkring 4 går till tankpumpen och Lambdasonden. Vid batteriet sitter en (ibland två) en går till en kopplingspunkt till insprutningen där den delar sig till bränslerelä och bränsle box . Det brukar ärga ordentligt där p.g.a närheten till batteriet
F0AWC4v.png
F0AWC4v.png (904.5 KiB) Visad 1363 gånger
av Nisse1337
#1569152
Hej hej de va ett tag sen nu

Har plockat ur elhärvan till motorn ur bilen då jag vill se hur det hela ser ut och kolla efter fel i härvan

Ser då att stift 5 och 24 till bränsleboxer ser lite skumt ut
17067387699463330000591475731152.jpg
17067387699463330000591475731152.jpg (2.6 MiB) Visad 1198 gånger
En oerfaren tycker det ser mekat ut undrar ifall det ska vara såhär då ser ju lite dumt ut när lambda kabeln blir i kontakt med konraktsycket till lmm :nerd:

Jag har svårt att tro att en bil med manuell[…]

OBD-uttag

Funkar det att starta bilen? Om inte skulle jag ko[…]

Batteri, återuppliva genom att släppa i backen?

6A dvs 70W lampa? Hmm, jag får nog läsa[…]

Ta bort hajfena

Jag behöver eventuellt ta bort hajfenan p&ari[…]