Volvo 240 & 260, 340 & 360 samt 440, 460 & 480 relaterade ämnen OBS! vid motorproblem försök att ange vad du har för motor i bilen...

Moderator: Moderatorer

Användarvisningsbild
av Belmont
#1327554
Hej på er!

Håller på att felsöka min 240. Det är en 91:a med original B230F. Har stått ett tag nu, men den gick felfritt fram till någon dag innan den blev stående.. Märkte möjligen att jag fick dra runt den ett par extra varv med startmotorn dagarna innan.

Har försökt vara lite systematisk med felsökningen, såhär mycket vet jag just nu:
-Inga problem att dra runt den med startmotorn
-Nytt batteri, stift, kablar, rotor, fördelarlock (allt bytt förra året)
-Soppa finns i tanken
-Kamaxeln roterar som den ska
-Får en (kanske lite svag?) gnista när jag håller kabeln från tändspolen mot jord
-Bränsletrycksregulatorn verkar ok
-Delade på spridarbryggan och drog runt. Får då inte fram något bränsle. Testade först med säkring #4 (redigerat! stod 6 innan) bortplockad för att isolera den primära pumpen. Dock fick jag inget flöde med säkringen i heller..

Funderar på om det kan vara så att jag har sån otur att båda pumparna är ur funktion? Har inte hunnit kolla om de får ström än och om bränslerelät funkar.

Tänker jag fel här, borde jag göra nåt annat test?

Tack på förhand!
Senast redigerad av 1 Belmont, redigerad totalt 0 gånger.
#1327557
Hur mycket bensin har du i tanken? Men att kolla så att pumparna får ström är rätt tänkt som nästa steg i felsökningen. Det är inte omöjligt men osannolikt att båda pumparna lägger av samtidigt.
#1327579
så länge man har mer än halv tank så brukar man inte märka någon skillnad. Men har man lite i tanken så brukar pumpen under bilen börja väsnas ganska rejält om inte pumpen i tanken går.
Användarvisningsbild
av lennarte
#1327754
Hur länge har bilen stått? Dagens bensin har mycket dåliga lagrings egenskaper. 10 liter E85 suger åt sig eventuelt vatten och höjer oktantalet. 10 - 20 % E85 går utmärkt i B230F motorn.
Användarvisningsbild
av Belmont
#1327858
Inte provat med ett annat relä än, tänkte att jag ger mig på att försöka lista ut om relät jag har funkar eller inte nu i veckan. Driver förresten systemrelät båda pumparna eller bara den primära?

Hmm, nu har den nog stått i 3 månader. När den slutade gå så hade den fungerat bara ett par dagar innan. Har faktiskt ca 30 % E85 inblandat redan =)
Användarvisningsbild
av lennarte
#1327906
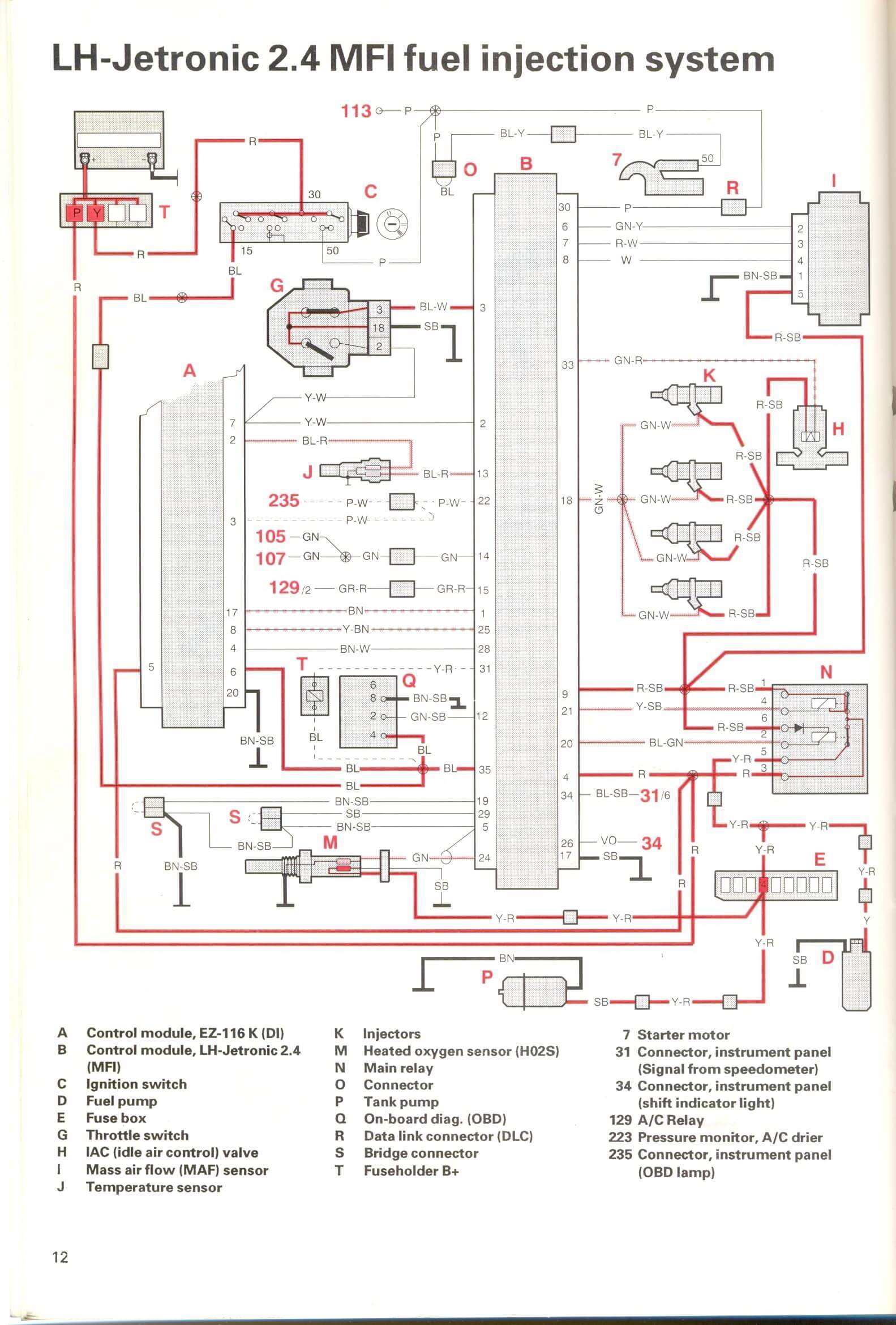
Bränslereläet är ett systemrelä. Det startar ena halvan när du slår på tändningen, då startar den upp tänd och bränsleboxen. När du sedan "kör" på starten så får relät tillbaka en signal från bränsleboxen om vevaxelgivaren och då "slår" andra halvan av reläet till (det består av 2 spolar) till och ström kommer till säkring 4. Huvudpumpens kabel sitter på samma sida som kabeln från reläet (alltså inte säkrad) medans tankpumpen och Lambdasonden får säkrad ström. Huvudpumpen är säkrad genom systemsäkringen vid batteriet. Hittrade ett elschema, står inte exakt vad det är till men det ser ut att vara till 240 (inte samma som till 7/900)
lh2.jpg
lh2.jpg (263.2 KiB) Visad 3719 gånger
Användarvisningsbild
av Frrla
#1328053
min första gissning är impulsgivaren på sprängkåpan eller kablaget till denne.
den andra gissningen är säkringen vid hel/halvljusrelät på förarsidan är ärjad som sitter i en vit sockel mot framskärmen.
Tredje gissningen är tändspolen eller kablage/ärg.

Samtliga går snabbt att kolla och eller mätas med multimeter, googla mätvärden.

Kan vara värt att kika på innan du beställer delar eller börjar leta och skruva allt för mycket (börja med det enka först) :) hoppas det löser sig snabbt och enkelt
Användarvisningsbild
av Belmont
#1328201
Oj, tack så mycket för bra svar!

Försöker förstå hur det hänger ihop: jag får alltså inget bränsle fram till bryggan alls. Testade först med säkring 4 bortplockad, då kom inget. Sedan med säkring, och då fortfarande inget. Då måste väl det vara antingen:

Fel på både huvudpumpen och tankpumpen?(eller något hinder på vägen)?

Eller fel på relä eller vevaxelgivare, vilket då gör att båda pumparna står stilla?

Finns det alternativa förklaringar?

Kan jag lista ut om felet sitter i relät eller vevaxelgivaren?

Fann nyss felkoder i M4.4 (ECU/ECM) som båda[…]

Bilen känns fortfarande mycket bra. Nya lagkr[…]

Skruv i nytt däck

Hej! La om till sommarhjul idag och såg en s[…]

Batmacs ID.7 Tourer GTX Edition 2025

Fabriksmonterat brukar ha ett helt okay pris, men […]